Instalación de almacenamiento de energía termoquímicamecánica y procedimiento de almacenamiento de energía
Resumen
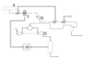
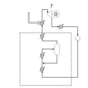
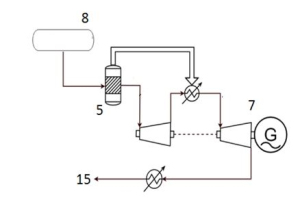
Instalación de almacenamiento de energía termoquímica-mecánica y procedimiento de almacenamiento de energía. La instalación de almacenamiento de energía comprende un bloque endotérmico con un reactor endotérmico (1) configurado para recibir una corriente de metanol y calor a media/baja temperatura (2) y producir un gas de síntesis (3) por descomposición térmica del metanol. Comprende también un bloque exotérmico con un reactor exotérmico (5) configurado para recibir una corriente de gas de síntesis proveniente del bloque endotérmico y producir una corriente de gas rica en metano (6), a alta presión y alta temperatura, por metanación; y un motor térmico (7) configurado para recibir la corriente rica en metano (6) y generar energía mecánica. El procedimiento de almacenamiento de energía se lleva a cabo en dicha instalación.Instalación de almacenamiento de energía termoquímica-mecánica y procedimiento de almacenamiento de energía. La instalación de almacenamiento de energía comprende un bloque endotérmico con un reactor endotérmico (1) configurado para recibir una corriente de metanol y calor a media/baja temperatura (2) y producir un gas de síntesis (3) por descomposición térmica del metanol. Comprende también un bloque exotérmico con un reactor exotérmico (5) configurado para recibir una corriente de gas de síntesis proveniente del bloque endotérmico y producir una corriente de gas rica en metano (6), a alta presión y alta temperatura, por metanación; y un motor térmico (7) configurado para recibir la corriente rica en metano (6) y generar energía mecánica. El procedimiento de almacenamiento de energía se lleva a cabo en dicha instalación.
